Water Cooled CapacitorWater-cooled capacitor is a kind of high power capacitor which is forced to dissipate heat by circulating water, specially designed for high power density, high frequency or continuous high current working condition, widely used in heavy industry, new energy, power electronics and other fields which need high efficient heat dissipation.
Electric capacitors are used as equipment in controllable or adjustable AC power systems with rated voltage not exceeding 3.6kV and frequency of 50kHz and below.

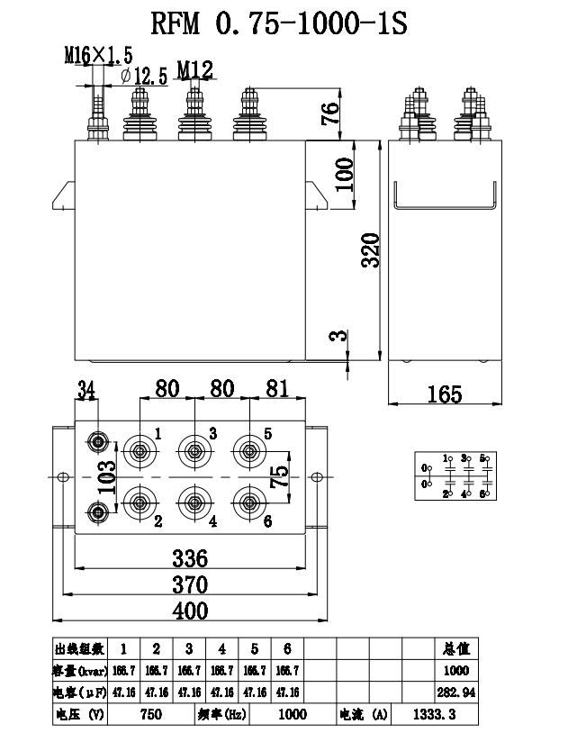
Structure and cooling principle of water-cooled capacitors
Structure:
Electrodes: High purity aluminum or copper foils to optimize conductivity and current-carrying capacity. Dielectrics: Polypropylene film (PP film), ceramic or mixed dielectrics for high temperature resistance and low losses. Cooling system: Cooling water channels: Built-in metal (aluminum/copper) or ceramic cooling plate with integrated circulating water circuit. Sealing interface: Inlet and outlet ports are made of corrosion-resistant materials (e.g. stainless steel), leak-proof design. Housing: Metal (aluminum shell common) or epoxy resin encapsulation, both mechanical strength and insulation.
Cooling principle:
Heat generated inside the capacitor due to high-frequency charging and discharging or high current is taken away by circulating water, and the heat exchange efficiency is more than 10 times that of air cooling. Typical water temperature control range: 20-40°C (to avoid condensation or boiling).

Technology of water-cooled capacitors
1. High Frequency Low Loss Design Low ESL (Equivalent Series Inductance): Optimize the internal structure (e.g. multiple parallel electrodes) to reduce energy loss at high frequency (1 kHz~1 MHz). Low ESR (Equivalent Series Resistance): High purity copper or aluminum foil electrodes are used to reduce current thermal effects. High-quality dielectric material: Polypropylene film (PP film): very low high-frequency loss (tanδ <0.0005), high-temperature resistant (≤120°C). Mica or ceramic: suitable for UHF (>1 MHz) scenarios.
2. High-efficiency water-cooled heat dissipation system Direct cooling: direct contact between electrodes and copper water-cooled tubes for fast heat conduction. 3. Indirect Cooling: Aluminum shell with integrated water cooling plate for modular design. Sealing and leakage prevention: O-ring + epoxy resin encapsulation ensures long-term waterproofing.
3. High voltage resistance and long life rated voltage: 1 kV~20 kV, adapting to the resonant high voltage demand of electric heating equipment.
4. Life Optimization: High temperature aging test (85°C/1000 hours), capacitance value deviation <5%.4. Cooling Water Circuit Design: Multi-circuit cooling to improve heat dissipation efficiency.
5. Insulation Oil Cooling: Part of the water-cooled capacitors adopt oil-immersed structure to enhance the insulation and heat dissipation.
6. Leak-proof and Corrosion-proof: Cooling system needs to avoid electrolytic corrosion and improve the reliability.

Role of Induction Heating & Melting Capacitors
1. High-efficiency conversion of electrical energy to thermal energy
In induction heating and dielectric heating, capacitors and inductors form LC resonant circuits, generating high-frequency alternating electromagnetic fields that heat metals (eddy current effect) or non-metals (dielectric loss).
Key Role:
Provide reactive power compensation to improve power factor (reduce line losses).
Match load impedance to maximize energy transfer efficiency.
2. Stabilizes high frequency currents
Suppresses voltage spikes in high-frequency circuits and protects power devices such as IGBTs/thyristors.
Reduces harmonic interference and improves system EMC performance.
3. Heat dissipation protection
Water cooling system can take away more than 90% of the heat generated, avoiding the failure of capacitors due to overheating (e.g. carbonization of PP film).
Uses of water-cooled capacitors
1. Induction heating equipment
2. Medium heating (high frequency electric field heating)
3. High power supply system
4. New Energy and Power Electronics
Usage Scenario
Metal melting furnace (such as medium frequency furnace, vacuum induction furnace)
Household/commercial induction furnaces (industrial-grade high-power models).
Heating power supply for semiconductor single crystal furnace.
Frequency conversion drive system for CNC machine tools, injection molding machines, cranes.
High-power servo motor controller (requires high-frequency low ESR capacitors).
Whats/Wechat/Phone:008613757876329
Facebook:Wang Dewey